Rumski Forum

Rumski Forum (http://www.rumski.com/forum/index.php)
-   Gitarska Produkcija (http://www.rumski.com/forum/forumdisplay.php?f=108)
-   -   Hohner B2A (http://www.rumski.com/forum/showthread.php?t=34273)

voomighty 10-06-2010 09:08 PM

Hohner B2A
 
Pozzz basisiti, imam jedno pitanje. Naime ponovio sam se ovim instrumentom, i zvuk mu je super, ali........


ima li neko ovaj bass ili ga je imao i moze li mi reci da li je normalno da je njegov OUT slabiji od nekih shugavih gitara iz kine? dakle nova barterija je unutra, ALKALNA :) dakle nije do toga.... ima li neko ideju........


hvala unapred

voomighty 14-06-2010 12:21 AM

Re: Hohner B2A
 
Ili ako neko ima ovu gitaru, znacilo bi mi da slika unutrasnjost iste..... zbog povezivanja XLR outa....


opet hvala

dadson 14-06-2010 08:23 AM

Re: Hohner B2A
 
2 Attachment(s)
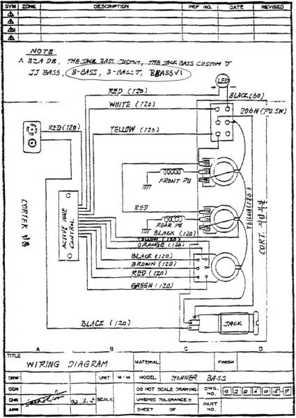
Evo dijagrami za povezivanje pa provjeri dal' je sve povezano kako treba.
Attachment 7676

Attachment 7677

voomighty 14-06-2010 10:35 AM

Re: Hohner B2A
 
E hvala, nasao sam taj deo na basschat forumu, ali kaze lik da nije bas tacna shema i nema deo za povezivajne XLR, HVALA U SVAKOM SLUCAJU, nekom ce dobro doci, kad sve sredim uslikacu i okacicu, posto MASAAAAA ljudi ima problem sa tim a sa HOHNER sajta nece ni da odgovore....


POZDRAV!


All times are GMT +1. The time now is 06:13 PM.

Powered by vBulletin® Version 3.8.12 by vBS
Copyright ©2000 - 2026, vBulletin Solutions Inc.
vB.Sponsors